液体混合实验
1、实验目的:1. 学习编写功能流程图 ,2. 通过实验熟悉初始化旯皱镢涛程序,同时加强对顺序控制、定时器等基本指令的理解和应用。
2、液体混合示意图:

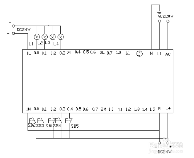
3、首先按要求进行地址分配,地址分配如下参考表所示:

4、按照实验要求写出顺序功能图:

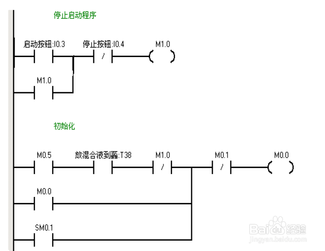
5、根据顺序功能图编写出程序;




6、根据实验接下进行电路图接线:

7、实验调试及结果:把程序下载到PLC中进行调试。调试结果如下:当岳蘖氽颐按下在线控制面板上的I0.03f即(I0.3 闭合)阀帆歌达缒A 打开(即Q0.0 亮),当按下在线控制面板上I0.0f (即I0.0 中限位闭合)阀A 关闭,阀B 打开(即Q0.0灭,Q0.1亮)当按下在线控制面板上I0.1f(即上限位I0.1闭合)此时阀B关闭,电动机启动开始进行搅拌,(即Q0.1 灭,Q0.2 亮)同时定时器T37 开始定时一分钟,一分钟后搅拌机停止搅拌,阀C 打开(即Q0.2灭,Q0.3亮)当液位到达下限位后阀C继续打开(即Q0.3亮)同时定时器T38开始定时。5s后阀C关闭。阀A打开,(即Q0.3灭,Q0.0亮),进入下一个循环周期。按下在线控制面板上的I0.4f(即表示停止的I0.4闭合)此时系统不会立即停止,而是当运行完一个周期后才停止。